+7 343 219-19-25
+7 900 208 19 25
г. Екатеринбург ул. Сибирский тракт дом.8/Б
ЧКАЛОВ-ОФИС, этаж 1, оф.130
+7 900 208 19 25
О компании
Услуги
Новости
Полезные статьи
Строительство дома зимой
Построить дом на продажу
Построить дачный дом
Построить деревянный дом
Построить каркасный дом
построить садовый дом
Каркасный дом с гаражом
Щитовые дома
Дачный дом под ключ
Каркасно-панельные дома
построить двухэтажный дом для постоянного проживания.
Как быстро построить дом в Екатеринбурге
Стоимость каркасных домов
Цены на каркасные дома в Екатеринбурге
Каркасные садовые дома
Возведение каркасно-щитовых домов
Про каркасные дома
Цены на строительство каркасного дома
Стоимость строительства каркасного дома
Cтроительство каркасных домов
Проекты каркасных домов
Дома по каркасной технологии
Каркасные бани
Дачный дом под ключ в Екатеринбурге
Построить дом по доступной цене
Строительство домов по технологии
Каркасные дома дешево
Стоимость каркасного дома
Щитовые дома
Проекты каркасных бань
Каркасная баня под ключ
Каркасно-щитовая баня
Строительная бытовка
Бытовки купить
Бытовки дачные
Бытовки недорого
Производство бытовок
Купить бытовку недорого
Изготовление бытовок
Деревянная бытовка
Бытовка садовая
Дом из двойного бруса
Двойной брус в Екатеринбурге
Технология "двойной брус" при постройке бани
Дом под ключ из двойного бруса
Построить дом из двойного бруса
Дом построить под ключ в Екатеринбурге
Недорого построить дачный домик
Строительство щитовых домов
Бани из бруса
Садовые дома из бруса
Проекты брусовых домов
Строительство брусовых домов
Каркасные дома под ключ недорого
Построить дом в Екатеринбурге
Двойной брус баня
Заборы из профнастила
Установка забора из профнастила
Профнастил для забора
Купить профнастил для забора
Строительство щитового дома
Щитовой домик
Построить дом недорого цена
Каркасно панельные дома, цены в Екатеринбурге
Дома из двойного бруса в Екатеринбурге
Щитовые дома, цены строительства щитового дома
Построить дом в Екатеринбурге
Каталог цен
Отзывы
Контакты
Каталог
Дачные дома, по каркасной технологии.
Бани
Брусовые дома
Дома-бани. Комбинированые
Проекты домов, бань, беседок.
Пристрои к домам
Монтаж винтовых свай.
монтаж заборов из профлиста
Беседки и Веранды
Бытовки
Детские игровые домики.
Дополнительные работы
Электрика
Теплый пол
Электропроводка
Отопление
Канализация
Водоснабжение
Крыльцо
Веранда
Садовая мебель
Новости
Детский комплекс своими руками
Кровать из деревянных поддонов.
Дизайнерский огород
Баня 4 х 4
Главная
Каталог цен
Дополнительные работы
Электрика
Электропроводка
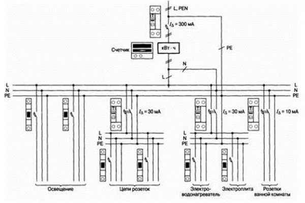
План электроснабжения
План электроснабжения
500
руб.
Заказать
Похожие товары
Установка стабилизатора напряжения
1 000
руб.
Купить
Оформить заказ
Прокладка кабеля
150
руб.
Купить
Оформить заказ
Установка выключателей освещения
200
руб.
Купить
Оформить заказ
Установка счетчиков
500
руб.
Купить
Оформить заказ
Все новости
Подписка на новости
Новости
Детский комплекс своими руками
Кровать из деревянных поддонов.
© 2013 - 2026 Уральская дача
Политика конфиденциальности
Создание сайтов